Monitoring Encyclopedia
监控系统安装百科
成都监控摄像头 监控系统工程 监控工程项目报价 监控系统工程施工 监控系统工程公司
监控系统安装百科
Monitoring Encyclopedia
智能火焰识别监控方案
智能河道监控系统方案
智能火车车厢号识别监控系统
化工厂智能监控安装方案
餐饮业智能监控系统方案
煤矿安全监控系统
智慧农业监控系统安装方案
成都门禁系统安装
酒店监控系统安装方案
危化品工厂防爆监控安装
河道水位远程监控安装
森林防火监控系统方案
连锁店安防监控解决方案
汽车4S店安防解决方案
养殖场监控系统安装方案
停车场出入口监控管理系统
大型商场监控系统安装方案
塔吊机防碰撞安全监测系统
老旧小区监控系统工程安装
高空抛物监控安装方案
智慧车棚安防监控系统安装
机房监控系统设计方案
学校监控安装方案
工厂监控安装方案
仓库安防监控安装方案
别墅监控安装方案
连锁店监控安装方案
视频传输产品3
智能算法服务器/智能视频监控算法服务器
智能人形报警全彩枪式监控摄像机(ZA-Q69-2AWS)
AI智能警戒摄像机(ZA-B69/Q69-3A-I)
AI智能人形分析报警红外半球监控摄像机
AI智能人形报警下挂全彩枪式监控摄像机
AI智能警戒防爆摄像机
智能算法分析盒子/边缘计算盒子
海康萤石C6TC家用云台监控摄像头带移动侦测电话提醒
AI智能人形分析监控室外枪式摄像头
萤石1080P200万高清云台网络摄像机
海康500万日夜型红外高清半球网络摄像机
西数紫盘 高速安防监控专用硬盘2T/4T/6T/8T监控录像存储专用
监控录像存储专用希捷硬盘 2T/4T/6T SATA接口硬盘
海康5寸球机顶装支架
海康威视热成像双光谱智能球型摄像机
海康威视热成像仪智能人体测温筒机
海康威视智能人体测温声光半球热成像仪
海康威视手持人体测温热成像仪
海康威视壁挂式DC12V电源适配器
海康威视300 万低照度20倍光学红外网络高清高速智能球机
海康威视800万混合补光网络高清一体化云台筒型AI人脸抓拍摄像机
DS-96000系列NVR&解码上墙一体机
萤石C3C 200万高清全彩夜视PoE摄像机
海康威视4寸球机支架
DS-96000系列128/256路NVR
500万 1/3” CMOS ICR日夜型筒型网络摄像机
海康4寸球机室内嵌入式支架
海康监控拾音器
萤石C3Wi 200万超清全彩AI双向语音通话无线监控摄像头
NVR 解码上墙一体机
4寸球机墙面短壁装支架
200万像素8寸光学防抖激光网络高清高速智能球机
300万星光级红外阵列筒型网络摄像机
微间距LED全彩监控夜间显示屏_电视墙
监控系统LCD液晶显示屏_电视墙_拼接屏
监控系统液晶拼接屏_电视墙_控制器
海康萤石无线wifi高清1080P壁挂式夜视智能安防家用报警监控摄像机
海康萤石高清云台网络移动侦测报警家用1080P安防监控摄像机
200万星光级红外移动侦测阵列筒型枪机高清网络摄像机
400万星光级红外移动侦测阵列筒型枪机高清网络摄像机
400万红外高清网络高速变焦智能球型机
200万红外高清网络高速变焦智能球型机
200万星光级日夜型高清网络半球型摄像机
服务热线:
13308234525
监控安装教程_摄像头怎么安装
时间:2020-06-24 来源:万全安防监控公司 浏览:2089次
监控安装教程_监控摄像头怎么安装
监控摄像头安装首先要了解监控摄像头的网络环境及如何组网。这也是大多数人对监控安装不太明白的地方。今天我们就简单的说说监控摄像头的安装教程。
监控摄像头安装准备工作
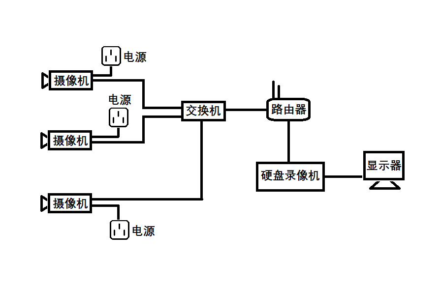
小型视频监控系统组网比较简单,需要的设备有:监控摄像头、交换机、路由器、网线及一些基本安装工具,包括网线钳、水晶头、剥线刀、测线仪等。
网线水晶头接线方法
网线用剥线刀将外皮剥掉,剥掉外皮后可以看到有8条颜色不同的线,将它们理顺拉直,然后预留出10-15mm左右剪平。网线排列线序依次为:橙白,橙,绿白,蓝,蓝白,绿,棕白,棕”,排列好之后插入水晶头内。注意水晶头内部有8个线槽,每根线对应一个线槽(一定要卡紧)。然后用网线钳将水晶头夹好。依照上述方法将网线两头做好,可以用测线仪测试一下,线路是否通畅。
监控摄像头组网
小型视频监控系统一般不需要太复杂的组网。监控摄像头与交换机用网线连接,网线一头接交换机,另一头接摄像头的网线接口。交换机应预留一个接口作为主网线接口。主网线接口接入从路由器LAN口出来的网线。交换机的接口数量视摄像头的数量而定。摄像头数量加1个主网线接口就是交换机的接口数量。

硬盘录像机接法
硬盘录像机的网线口接入路由器的LAN口,硬盘录像机的VGA接口接显示器的VGA接口。接好之后将摄像机、硬盘录像机通电,在硬盘录像机的通道设置里面添加前端监控摄像头即可。
监控摄像头调试根据硬盘录像机的品牌差异,有细微的区别,根据硬盘录像机提示操作即可。
