Monitoring Encyclopedia
监控系统安装百科
成都监控摄像头 监控系统工程 监控工程项目报价 监控系统工程施工 监控系统工程公司
监控系统安装百科
Monitoring Encyclopedia
智能火焰识别监控方案
智能河道监控系统方案
智能火车车厢号识别监控系统
化工厂智能监控安装方案
餐饮业智能监控系统方案
煤矿安全监控系统
智慧农业监控系统安装方案
成都门禁系统安装
酒店监控系统安装方案
危化品工厂防爆监控安装
河道水位远程监控安装
森林防火监控系统方案
连锁店安防监控解决方案
汽车4S店安防解决方案
养殖场监控系统安装方案
停车场出入口监控管理系统
大型商场监控系统安装方案
塔吊机防碰撞安全监测系统
老旧小区监控系统工程安装
高空抛物监控安装方案
智慧车棚安防监控系统安装
机房监控系统设计方案
学校监控安装方案
工厂监控安装方案
仓库安防监控安装方案
别墅监控安装方案
连锁店监控安装方案
视频传输产品3
智能算法服务器/智能视频监控算法服务器
智能人形报警全彩枪式监控摄像机(ZA-Q69-2AWS)
AI智能警戒摄像机(ZA-B69/Q69-3A-I)
AI智能人形分析报警红外半球监控摄像机
AI智能人形报警下挂全彩枪式监控摄像机
AI智能警戒防爆摄像机
智能算法分析盒子/边缘计算盒子
海康萤石C6TC家用云台监控摄像头带移动侦测电话提醒
AI智能人形分析监控室外枪式摄像头
萤石1080P200万高清云台网络摄像机
海康500万日夜型红外高清半球网络摄像机
西数紫盘 高速安防监控专用硬盘2T/4T/6T/8T监控录像存储专用
监控录像存储专用希捷硬盘 2T/4T/6T SATA接口硬盘
海康5寸球机顶装支架
海康威视热成像双光谱智能球型摄像机
海康威视热成像仪智能人体测温筒机
海康威视智能人体测温声光半球热成像仪
海康威视手持人体测温热成像仪
海康威视壁挂式DC12V电源适配器
海康威视300 万低照度20倍光学红外网络高清高速智能球机
海康威视800万混合补光网络高清一体化云台筒型AI人脸抓拍摄像机
DS-96000系列NVR&解码上墙一体机
萤石C3C 200万高清全彩夜视PoE摄像机
海康威视4寸球机支架
DS-96000系列128/256路NVR
500万 1/3” CMOS ICR日夜型筒型网络摄像机
海康4寸球机室内嵌入式支架
海康监控拾音器
萤石C3Wi 200万超清全彩AI双向语音通话无线监控摄像头
NVR 解码上墙一体机
4寸球机墙面短壁装支架
200万像素8寸光学防抖激光网络高清高速智能球机
300万星光级红外阵列筒型网络摄像机
微间距LED全彩监控夜间显示屏_电视墙
监控系统LCD液晶显示屏_电视墙_拼接屏
监控系统液晶拼接屏_电视墙_控制器
海康萤石无线wifi高清1080P壁挂式夜视智能安防家用报警监控摄像机
海康萤石高清云台网络移动侦测报警家用1080P安防监控摄像机
200万星光级红外移动侦测阵列筒型枪机高清网络摄像机
400万星光级红外移动侦测阵列筒型枪机高清网络摄像机
400万红外高清网络高速变焦智能球型机
200万红外高清网络高速变焦智能球型机
200万星光级日夜型高清网络半球型摄像机
服务热线:
13308234525
监控设备安装教程
时间:2020-06-08 来源:成都万全安防 浏览:2894次
监控设备安装教程
随着视频监控系统的普及,视频监控系统也逐渐走入了个人家庭。由于家庭属于私人隐私空间,很多人想自己来安装监控设备,但是又不太懂监控设备的安装。今天成都万全安防就为和大家聊聊监控设备安装的一些事情。
1. 准备工作
安装前准备以下材料:监控摄像头、摄像头电源、硬盘录像机、监控硬盘、交换机、路由器、显示器、线槽若干、线管若干、网线钳、网线、电源线、插座若干、水晶头、电工胶布。
在安装监控设备之前应提前选定硬盘录像机的放置点,摄像头安装点位,方便后续布线。
2. 监控设备布线
监控设备布线有两种方法:
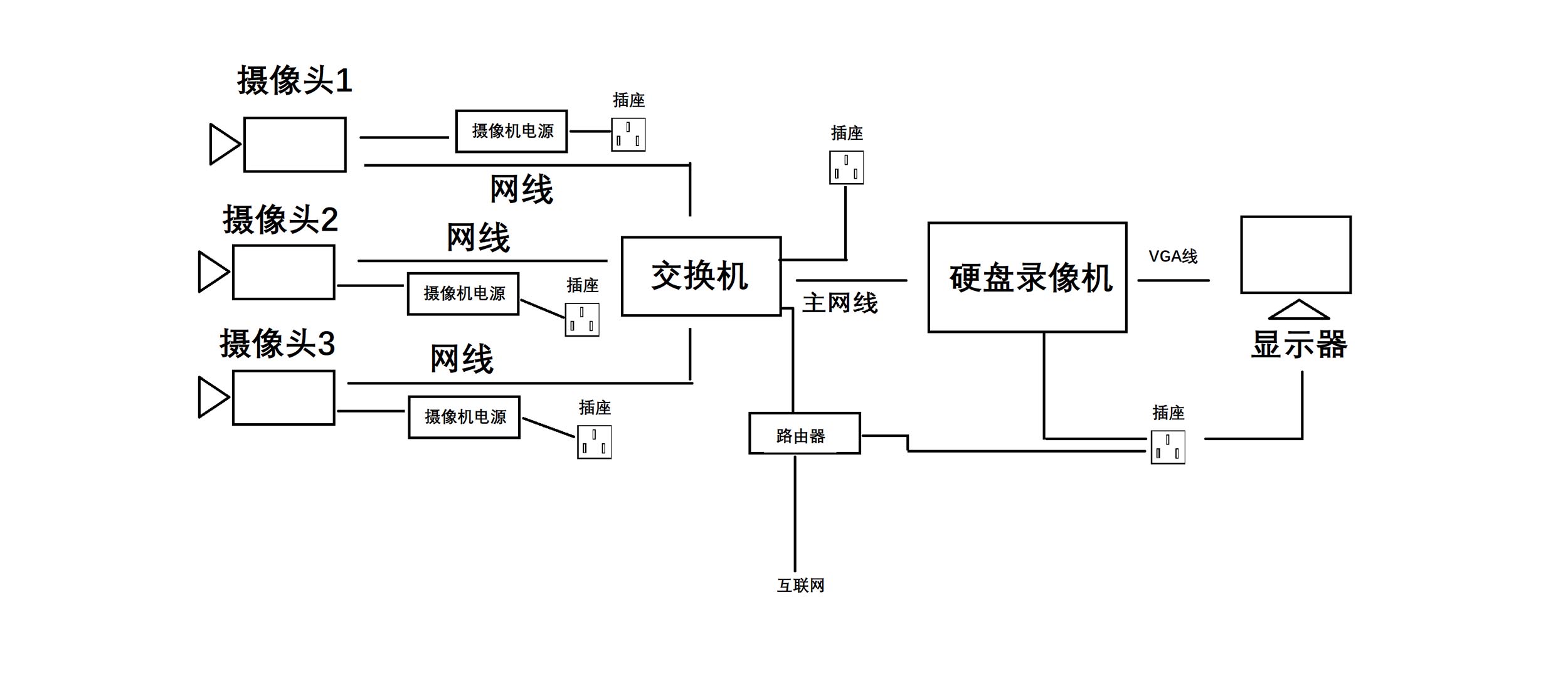
a、根据监控点位的数量和布局选择监控设备布线的数量。直接从监控摄像头端放线至硬盘录像机端,然后利用交换机,在传输到硬盘录像机。
b、为了节约线材,可在相近的两个摄像头间,放一根主网线,利用交换机,做监控摄像头分线,分别连接两个摄像头。根据摄像头的数量选择交换机的接口数量。
水晶头接法:按照标准顺序(橙白、橙、绿白、蓝、蓝白、绿、棕白、棕)
附图。
3. 硬盘录像机安装方法
第一步:就是需要固定住硬盘录像机( DVR ),防止机子摇动。稳固机子后用螺丝刀把主机上的固定螺丝扭松。
第二步:在把固定螺丝扭松后,把 硬盘录像机( DVR )的外壳拆卡,也就是把机子的衣服脱掉;
第三步:把硬盘螺丝固定安装上;
第四步:还是用螺丝刀拧紧硬盘螺丝安装的稳固;
第五步:在前面的基础上,链接上硬盘数据线。
第六步:接上硬盘电源线。
第七步:合上机箱盖以后,拧紧螺丝,确定机子外壳盖上的螺丝固定住就可以了。
4. 安装相应设备,设备连接方法如图。

(对应上面第2步,方法a )

(对应上面第2步,方法b)
5. 监控设备安装注意事项
1. 摄像机宜安装在监视目标附近不易受外界损伤的地方,安装位置不应影响现场设备运行和人员正常活动。安装的高度,室内宜距地面2.5~5m,室外宜距地面3.5~10m。
2. 室外环境下采用室外全天候防护罩,保证春夏秋冬、阴晴雨风各种天气下使用。
3. 摄像机镜头应避免强光直射,保证摄像管靶面不受损伤。镜头视场内,不得有遮挡监视目标的物体。
4. 摄像机镜头应从光源方向对准监视目标,并应避免逆光安装:当需要逆光安装时,应降低监视区域的对比度。摄像机的安装应牢靠、紧固。
5. 从摄像机引出的电缆宜留有1m的余量,不得影响摄像机的转动。摄像机的电缆和电源线应固定,不得用插头承受电缆的自重。
6. 所有的线缆在走线时不能裸露在外,根据现场环境选择使用PⅤC管或线槽走线,线缆走向应尽量选择人不能直接触及的位置。
7. 220V电源线不能与视频线、控制线等弱电线路同管。
以上就是监控设备安装的方法步骤和注意事项,还有不明白的地方,欢迎留言。
